項目方案

金邦簡介/Company profile
安徽金邦控股集團,始創于2008年,集團逐步形成以“地產開發、智慧農批、倉儲物流”為核心,商業運營、物業管理、資產管理、餐飲管理等衍生產業為輔的綜合性集團公司。我公司主要承接了金邦畜禽食品加工廢水處理工程,幫助金邦集團解決了屠宰加工廢水處理問題。
金邦污水站處理水量/Water treatment capacity
依據業主提供信息,本項目生產車間每天生產8-10h,設計水量為Q=1700m3/d,設計運行時間23h/d,即75m3/h。


金邦屠宰加工廢水來源/Source of waste water
根據建設單位提供的資料,本項目為新建項目,廢水主要是待宰區沖刷過程產生廢水,宰前淋浴過程產生廢水,刺殺后沖洗過程產生廢水,燙刨毛過程產生廢水,白臟整理過程產生廢水,胴體清洗過程產生的廢水,修割后沖洗過程產生廢水,及車間沖洗過程產生廢水、生活污水等。
金邦屠宰加工廢水-進出水水質/Inlet and outlet water quality

根據業主要求,出水水質指標需達到《肉類加工工業水污染物排放標準》(GB13457-92)中三級標準和《污水排入城鎮下水道水質標準》(GB/T31962-2015)中B級標準及蕪湖市江北污水處理廠收水要求。
尚品食品肉制品加工廢水特點/Characteristics of wastewater
廢水中含有大量的油脂質、毛、肉屑、骨屑、內臟雜物、未消化的食物、糞便等污物,固體懸浮物含量高。
綜上所述,通過分析表明:
(1)該廢水以COD、氨氮、SS和動植物油類為主要污染物;
(2)屬于典型有機易生化廢水
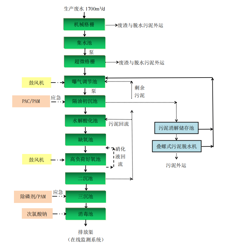
尚品食品肉制品加工廢水處理工藝流程/Technological process

主要控制指標預期去除率/Expected removal rate of main control indexes

污水站臭氣處理/Odor treatment of sewage station
臭氣經以上治理后能滿足《惡臭污染物排放標準》(GB14554-201)標準要求。


臭氣處理工藝簡圖/Odor treatment process diagram

項目現場/Project site




